前回はノイズ退治のお話でしたね。記録を見ると解決したのは3月27日でした。
録音機として使用するには、パソコン上で動作する「録音ソフト」とセットですので、
本格的に選定しなければなしません。
ここでは、以下について紹介します。
・録音ソフト選定
・録音実験の結果(エクセルでグラフ化して検証)
・録音ソフトによる違いはどの程度あるのか
録音ソフトは、今はDAWソフトといって音楽制作を目的にしていて、非常に多機能です、
私がパソコンを始めたのが1995年ころです。
Windows 3.1の時代でも既にDTMという言葉はありましたから、それから35年以上も経っているので、当たり前といえばそうですが。
スペックを理解することさえ難しいです、用語の理解から始めなければなりません。
(★理解されている方には退屈な記事が続きます、適当に読み飛ばしてください)
※ DAW Digital Audio Workstation
※ DTM Desktop Music
ことを複雑にしているのは、マイクロソフトのオーディオ系ドライバーが複数併存していることに
第一の原因があり、更にASIOドライバーの存在があります。
たとえば、Wavespectraの「再生/録音」タブで、ドライバを開くと以下のようなドロップダウン
が出てきます。
どれを選べばいいのでしょうか?
DirectSound、MME、WASAPI、はいずれもマイクロソフト提供のドライバーです。
違いは何なんでしょう。
再生/録音のデバイス名も選択するドライバーにより変わってきます。
(デバイスマネージャで表示されているデバイス名とは限りません、本当にややこしい)
まずは、オーディオ系のドライバーから理解しなければなりません。ネットで検索していたところ
判りやすい図と説明を見つけました。
【藤本健のDigital Audio Laboratory】第528回「Windowsオーディオエンジンで音質劣化」を検証 - AV Watch
上記記事中で紹介されている、図です。図の掲載は、以下のサイトです。
とりあえず判ったことは、ASIOドライバーを使うべき、ということです。
幸いUS-366は、ASIO対応ですのでハード側はOKです。
ですが、ASIOドライバーを使うということは、録音ソフト側もASIOドライバーに対応して
いなければなりません。
今まで、取り急ぎ使っていた、AUDACITY、WaveShop、Wavosaurなどは
ASIO対応ではありません(Wavosaur は出力のみ対応)。
上記リンクの記事を読んでしまった後は、とてもマイクロソフト提供のドライバーは使いたくありません。
そこで、改めてASIO対応の録音ソフトを探すハメになったのです。
録音ソフト選定
条件としては、
1.録音時にASIOドライバー対応
2.録音後のWaveファイルについて、サンプル単位で波形編集ができる
(レコードのスクラッチノイズを手作業で消したい)
3.VSTなどのエフェクト機能は不要
4.フリーである
上記4を除けば、Sound Forgeが一番目的に近いような気もするのですが、「実際に使ってみて」という評価ができません。高いお金を払って使わない機能ばかり、は避けたいです。
ADコンバータ探しの時に判ったように、「オーディオに特化」した製品は非常に少ない
でしょう。
ASIOドライバー対応ということで一気に候補は絞られ、録音には「REAPER
フリー版(V.0.999)」か「WaveSpectra(録音機能)」くらいです。
wavファイル編集には「Wavosaur(64bit版)」が使えそうです。
「REAPER」はフリー版のほか、最新版でも60日の評価期間の間は自由に使えます。
まずは使えるようになることです。
REAPER v0.999
初心者用ガイドと日本語化パッチ(怪しげなダウンロード広告に遭遇しますので注意)
録音実験の結果(エクセルでグラフ化して検証)
さて、録音作業に多少慣れてきますと、録音ソフトによる差はどの程度あるのか、ということが
気になってきます。なんとか可視化できないか考えました。
WaveCompareというソフトがあります。文字通りwavファイルの比較を行うのですが、
相違があった場合、2000サンプル分データ値をtxt形式利用可能で出してくれます。
2000サンプルといえば、44.1kHzの場合、約0・045秒分のデータですが、
何か判るかもしれません。16ビット量子化データは±32767ですし、十分エクセルで扱えます。
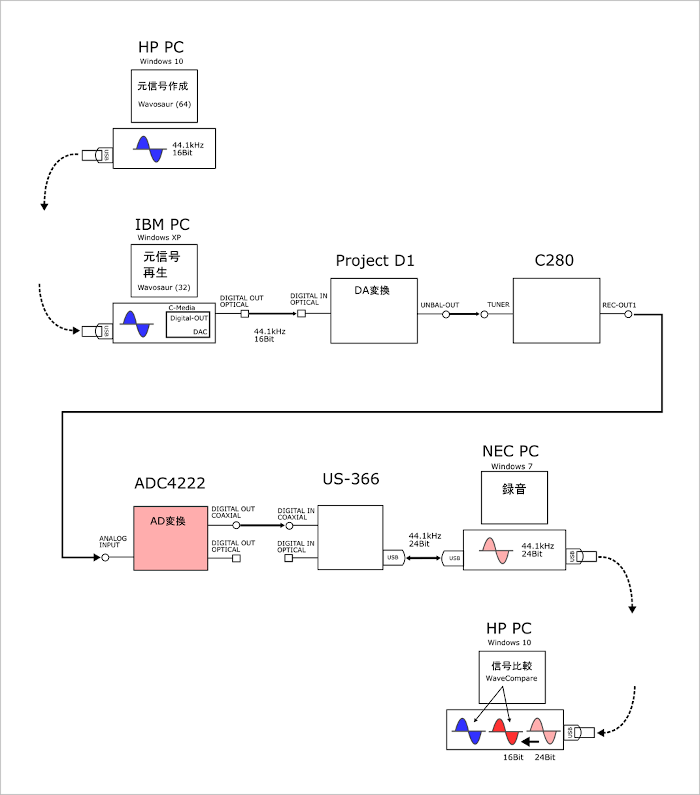
以下、テスト環境。
簡単に説明しますと、
1.HP-PCで、Wavosaur (64) にて44.1kHz、16bit のテスト用信号を作ります。
2.IBM-PCで、Wavosaur (32)にてテスト信号を再生しデジタル出力します。
3.Project‐D1でDA変換を行い、C-280を介して、ADC4222のアナログに送ります。
4.ADC4222でAD変換を行い、US-366を介して、NEC-PCで録音します。
録音ソフトはテストにより変わります。
5.”長旅”を終えたデジタル信号をHP-PC にて、ビット深度変更、整形し、
WaveCompareにて比較します。差分を元にエクセルのグラフを作ります。
使用したテスト用信号
-3dBでノーマライズしてあります。
正弦波信号
・WaveGene とwavosaur の手編集のよる信号 120Hzと2kHz。
・左側は先頭部、20サンプル分ゼロが続いた後ちょっと意地悪な波形を挿入してあります。
音楽信号
・ボーカルで「~うそがつみなら...」、「つ」の発音しはじめに当たる部分。
・先頭部に20サンプル分ゼロの後、比較開始点となるマークを挿入してあります。
比較結果
以下、いくつかの録音ソフトの比較結果を掲載します。
前提として、これらはあくまでも、私が思いついた方法で、私のオーディオ、パソコン環境で得られた結果に過ぎないことをお断りしておきます。
正式な方法による比較結果ではありません。
対象ソフト
・ASIO対応の「REAPER」フリー版と最新版(v6.08)との差が気になります。
・ASIO対応以外のものとして、「WaveShop」、「AUDACITY」(音楽信号のみ)
比較結果は、ブログの横幅の関係で、ほんの冒頭部分しか掲載できません。
サンプリング44.1kHzの、たった0.045秒分でも、判りやすいグラフにすると、
とんでもなく横長のグラフになってしまいます。
音楽信号の記録の精度としては、これで充分じゃないかと思ったりします。
図中、青線がオリジナルのテスト信号です、赤線が”長旅”を経て再びデジタル変換された信号です
正弦波信号による比較
REAPER(フリー版) REAPER(v6.08) WaveShop
音楽信号による比較
REAPER(フリー版) REAPER(v6.08) WaveShop
AUDACITY
録音ソフトによる違いはどの程度あるのか
冒頭だけではなく後続のデータも随分眺めましたが、大きな違いは見出されませんでした。
要するに、
大差がない
という困ったことが判りました。
確かに録音ソフトが「ただ録音するだけ」の際の振る舞いを想像してみますと、ADCが数値に変換
したデータをUSBインターフェース経由で受け取り、Waveファイルの形式に沿ってに転記しているだけのような気もします。
序盤で紹介しました、「Windowsオーディオエンジンで音質劣化」の記事も再生時の話でしたし。
ということで、結論としては「REAPER(フリー版)」を採用しました。
今回はここまでです。


